Тест по АШ-62ИР.
Список вопросов теста
Вопрос 1
Какие элементы входят в конструкцию качающий узел насоса БНК-12БК ?
Варианты ответов
- корпуса,
- стакана
- ротора
- пружина
- клапан
- пластины
- крышка
- валик
Вопрос 2
Зачем нужна система экономайзера в карбюраторе ?
Варианты ответов
- служит для обогащения смеси на высоких оборотах
- служит для обеднения смеси на высоких оборотах
- В карбюраторе нет такой системы
Вопрос 3
Главная дозирующая система состоит из
Варианты ответов
- топливный жиклер
- воздушный жиклер
- распылитель
- форсунка
- клапан
- поршень
Вопрос 4
Поплавковый механизм состоит из
Варианты ответов
- оси на которой закрепляется,
- рычага,
- игольчатого клапана,
- поплавков,
- форсунка
- жиклер
- фильтр
Вопрос 5
Из каких узлов состоит топливный насос БНК-12БК ?
Варианты ответов
- из двух узлов(качающий и узел клапанов )
- из трех узлов (качающий, узел клапанов и редукционный узел)
- из одного узла (качающего )
Вопрос 6
Какую функцию выполняет регулятор оборотов ?
Варианты ответов
- изменяет мощность двигателя
- регулирует шаг винта и поддерживает заданное число оборотов в зависимости от мощности двигателя
- не регулирует шаг винта но поддерживает заданное число оборотов не зависимо от мощности двигателя
Вопрос 7
Для чего предназначен стоп кран
Варианты ответов
- Для выравнивания давления между, поплавковый камерой и смесительным колодцем
- Для выравнивания давления между, смесительным колодцем и ВАК
- Для выравнивания давления между, смесительным колодцем и экономайзером
Вопрос 8
Ускорительная система предназначена для
Варианты ответов
- Для быстрого перехода на пониженные обороты
- для плавного перехода на пониженные обороты
- для быстрого перехода на повышенные обороты
- для плавного перехода на повышенные обороты
Вопрос 9
Из каких основных узлов состоит регулятор оборотов
Варианты ответов
- силовая часть,
- центробежной механизм
- ручная часть
- регулятор
- крыльчатка
- поршень
Вопрос 10
Для чего нужен главная дозирующая система
Варианты ответов
- для питания двигателя топливом на оборотах выше 1200
- для питания двигателя топливом на оборотах ниже 1200
- для питания двигателя на любых оборотах
Вопрос 11

Сопоставить с рисунком название конструктивных элементов.
1.
1
2.
2
3.
3
4.
4
5.
5
Варианты ответов
- воздушный жиклер;
- топливный жиклер
- трубка
- форсунка
- сальник
Вопрос 12

Сопоставить с рисунком название конструктивных элементов.
1.
1
2.
2
3.
3
4.
4
5.
5
6.
6
Варианты ответов
- цилиндр;
- поршень;
- манжета;
- пластинчатый клапан;
- предохранительный клапан;
- форсунка
Вопрос 13
Магнета БСМ-3 предназначена
Варианты ответов
- для создания перемеренного тока высокого напряжения
- для создания постоянного тока высокого напряжения
- для создания перемеренного тока низкого напряжения
- для создания постоянного тока низкого напряжения
Вопрос 14
Какоие элементы входят в конструкцию системы зажигания ?
Варианты ответов
- две магнеты ,
- запальная свеча
- коллектор приводов зажигания, .
- пусковая катушка,
- переключатель магнет.
- стартер
- генератор
Вопрос 15
Система зажигания служит для
Варианты ответов
- воспламенения рабочей смеси в карбюраторе двигателя
- для устойчивой работы двигателя
- для воспламенения рабочей смеси в цилиндрах двигателя
Вопрос 16
Из каких деталей состоит поплавковый механизм в карбюратора
Варианты ответов
- поплавок
- рычаг
- ось
- обратный клапан
- предохранительный клапан
- фильтр
Вопрос 17
Для чего нужен редукционный клапан на топливом насосе БНК-12БК
Вопрос 18
Топливная система предназначена
Варианты ответов
- для бесперебойного питания двигателя топливом на всех режимах
- для бесперебойного питания двигателя топливом на всех режимах и в различных условиях работы
- для бесперебойного питания двигателя маслом на всех режимах и в различных условиях работы
- для бесперебойного питания двигателя топливом не очищенным толевом на всех режимах и в различных условиях работы
- для бесперебойного питания двигателя топливом очищенным толевом на определенном режиме работы двигателя и в различных условиях работы
Вопрос 19
Масло система предназначена
Вопрос 20
Какое самое главное требование предъявляемое в топливной системе.
Варианты ответов
- Прочность
- Высокий КПД
- Пожаробезопасность
Вопрос 21
Какую функцию выполняет центрифуга?
Варианты ответов
- отделения масла от воды
- отделение масла от воды от воздуха
- очистка масла от нагара.
Вопрос 22
Радиатор в масло системе нужен для
Варианты ответов
- подогрева масла выходящего из двигателя
- охлаждения масла выходящего из двигателя
- очистки масла от мелких частиц металла
Вопрос 23
Какой порядок работы цилиндров?
Варианты ответов
- 1-2-3-4-5-6-7-8-9;
- 1-9-2-8-3-7-4-6-5;
- 1-3-5-7-9-2-4-6-8;
- 2-3-4-5-6-7-8-9-1;
Вопрос 24
Рабочий объём одного цилиндра?
Варианты ответов
- 3,31 л;
- 900 мл;
- 5,209 л;
- 1,2 л
Вопрос 25
Какой элемент не входит в состав ЦПГ?
Варианты ответов
- Цилиндры;
- Поршневые кольца;
- Поршневые пальцы;
- Прицепной шатун;
- галовка цилиндра
- фланец
Вопрос 26
КШМ предназначен для преобразования…
Варианты ответов
- Возвратно-поступательное перемещение коленвала во вращательное движение поршней;
- Вращательное движение коленвала во вращательное движение вала винта с понижением оборотов
- Возвратно-поступательное перемещение поршней во вращательное движение коленвала;
- Для обеспечения своевременного открытия и закрытия клапанов впуска и выпуска;
Вопрос 27
Какой элемент НЕ входит в шатунный (шлицевой) замок?
Варианты ответов
- Замок втулки главного шатуна;
- Переднее кольцо;
- Среднее кольцо;
- Пружина;
Вопрос 28
Какая неисправность НЕ относится к неисправностям КШМ?
Варианты ответов
- Разрушение слоя свинцовистой бронзы на втулке кривошипной головки;
- Изгиб прицепных шатунов;
- Зависание клапанов выпуска;
Вопрос 29
Какой элемент двигателя поддерживает определённое давление ТВС в двигателе при изменении высоты?
Варианты ответов
- Крыльчатка;
- ЦПГ
- МГР;
- Нагнетатель;
Вопрос 30
В каком элементе нагнетателя кинетическая энергия ТВС увеличивается, а потенциальная энергия уменьшается?
Варианты ответов
- Во входном патрубке;
- В диффузоре;
- На крыльчатке;
- Нету верного ответа;
Вопрос 31
Для чего служит редуктор на двигателе АШ-62ИР?
Варианты ответов
- Для понижения частоты вращения коленвала в сравнении с частотой вращения вала винта
- Для повышения частоты вращения коленвала в сравнении с частотой вращения вала винта
- Для понижения частоты вращения вала винта в сравнении с частотой вращения коленвала
- Для повышения частоты вращения вала винта в сравнении с частотой вращения коленвала
Вопрос 32
Что входит в состав МГР?
Варианты ответов
- Главный шатун;
- Прицепной шатун;
- Узел толкателей
- Все перечисленное;
Вопрос 33
Как называется элемент 5 ?
Вопрос 34
Как называется элемент 6 ?
Вопрос 35
Как называется элемент 2 ?
Варианты ответов
- прицепной шатун
- поршневой палец
- главный шатун
- пружина
Вопрос 36
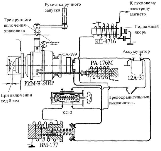
Что такое РА-176М?
Варианты ответов
- Реле храповика
- пусковая катушка
- Электромагнитный выключатель
Вопрос 37
Какая шестерня входит в состав редуктора?
Варианты ответов
- Ведущая
- Сателлит
- Ведомая;
- Неподвижная;
- ведущая шестерня
- ведомая шестерня
- привод редуктора
Вопрос 38

Как название конструктивных элементов под номером 2?
Вопрос 39
Что такое ВМ-177?
Варианты ответов
- Реле храповика
- пусковая катушка
- Электромагнитный выключатель
Вопрос 40
Какой бензин используется для питания двигателя?
Варианты ответов
- Б 95/130
- Б 100/130
- Б 91/115
- Б 70
- Б 91/113
Вопрос 41
Какого цвета бензин Б 91/115 ?
Варианты ответов
- Синий
- Красный
- Желтый
- Зеленый
Вопрос 42
Основные комплектующие ЦПГ:
Варианты ответов
- Цилиндры
- Коробки клапанов
- Поршневые пальцы
- Поршни
- Поршневые кольца
- Шатун
- Дефлектор
Вопрос 43
Для чего служит ЦПГ?
Варианты ответов
- Используя механическую энергию преобразует химическую энергию в тепловую энергию.
- Для увеличения химической энергии топлива и превращения ее в давление.
- Преобразует химическую энергию топлива в тепловую энергию с последующим преобразованием в динамическое давление.
- Преобразует химическую энергию топлива в тепловую энергию с последующим преобразованием в механическую работу.
Вопрос 44
Как соединяется головка цилиндра и гильза ?
Варианты ответов
- Болтовым соединением
- Сварочным швом
- Цельно литая
- Резьбовым соединением
- Прессовкой
Вопрос 45
Из какого сплава отливается головка цилиндра?
Варианты ответов
- Из серого чугуна
- Из сплава меди
- Из алюминиевого сплава
- Из сплава стали и хрома
Вопрос 46
Количество шпилек для крепления крышки коробки клапанов
Вопрос 47
Какую форму имеет внутренняя поверхность головки цилиндра?
Варианты ответов
- Полусферы
- Сферы
- Цилиндра
- Трапеции
Вопрос 48
На головке цилиндра имеется два симметрично расположенных отверстия спереди и сзади , для чего они ?
Варианты ответов
- Для патрубков подвода и отвода
- Для просмотра состояния рабочих поверхностей
- Для клапанов отвода и подвода
- Для свечей зажигания
Вопрос 49
Конструктивные элементы головки цилиндров:
Варианты ответов
- Коробки клапанов
- Смотровые окна
- Патрубки
- Рёбра охлаждения
- Зеркало
Вопрос 50
Конструктивные элементы гильзы цилиндра:
Варианты ответов
- Зеркало
- Посадочный поясок с резьбой
- Ребра охлаждения
- Дефлектор
- Фланец крепления
- Шпильки
Вопрос 51
Какое количество отверстий в фланце крепления цилиндра?
Вопрос 52
Какие шайбы используются для крепления цилиндра к картеру?
Варианты ответов
- Полунатки
- Шайба гровера
- Плоская шайба
- Шайбы не используются
- Сферическая шайба
Вопрос 53
Для чего служит поршень?
Варианты ответов
- Для передачи сил давления газов на шатун
- Что бы был!
- Для герметизации цилиндра
- Для поступательно –возвратных движений
Вопрос 54
Что входит в поршневой комплект ?
Варианты ответов
- Поршни
- Поршневые кольца
- Шатуны
- Цилиндр
- Поршневые пальцы
Вопрос 55
Что находится на днище поршня?
Варианты ответов
- Номер чертежа поршня
- Номер поршня
- Серия поршня
- Масса поршня
- Выемки под клапана
Вопрос 56
На какой серии двигателя стоят стопорные кольца для поршневых пальцев ?
Варианты ответов
- 15
- 16
- На Польском
Вопрос 57
Сколько поршневых колец установлено на поршне?
Вопрос 58
Сколько уплотнительных колец?
Варианты ответов
- 2
- 3
- 1
Вопрос 59
Сколько маслосбрасывающих колец?
Варианты ответов
- 3
- 1
- 2
Вопрос 60
Функция конусного поршневого кольца?
Варианты ответов
- Уплотнение
- Отвод тепла от поршня
- Соскабливание масла
- Забор масла
Вопрос 61
В чем особенность поршня первого цилиндра ?
Варианты ответов
- Малая масса поршня
- Особенная конструкция
- Имеет особое кольцо
- Меньшее трение и высокая износа стойкость
Вопрос 62
Для чего служит проточка на юбке поршня?
Варианты ответов
- Уменьшение трения
- Избежание удара о противовес
- Уменьшение массы
- Улучшения прочности
Вопрос 63
Как стопорится поршневой палец в двигателе 16 серии?
Варианты ответов
- Стопорные кольца
- Шпильки
- Заглушки
- Пластинки
Вопрос 64
Увеличиный расход масла, причина :
Варианты ответов
- Неисправность поршневых колец
- Температурные расширения
- Овализация цилиндра
- Повышенное давление
Вопрос 65
Сколько лапок у шлицевого замка ?
Варианты ответов
- 6
- 7
- 8
- 5
Вопрос 66
Для чего на главном шатуне имеются слезки ?
Варианты ответов
- Для усиления конструкции
- Уменьшение массы
- Для крепления шатунов
- Увеличение смазывания масла
Вопрос 67
Какое сечение имеет шатун ?
Варианты ответов
- Тавровое
- Двутавровое
- Рельсовидное
- Т- образное
Вопрос 68
Как устанавливается бронзовая втулка главного шатуна ?
Варианты ответов
- Резьбой
- Не крепится
- Сваркой
- Запресовкой
- На сопли
Вопрос 69
Основные узлы мгр :
Варианты ответов
- Привод механизма и кулачковая шайба
- Узлы толкателя
- Тяги и кожухи тяги
- Рычаги клапанов
- Узлы клапанов
Вопрос 70
Сколько клапанов впуска на двигателе Аш- 62ИР?
Варианты ответов
- 8
- 18
- 5
- Нет правильного ответа
- 9
Вопрос 71
Сколько пружин находится в узле клапана?
Варианты ответов
- 2
- 4
- 3
- 1
Вопрос 72
Какой подшипник находится в рычаге клапана?
Варианты ответов
- Шариковый
- Цилиндрический
- Скольжения
- Все правильные ответы
- Нет правильного ответа
Вопрос 73
Куда входит наконечник тяги на рычаге клапана ?
Варианты ответов
- В регулировочный винт
- Шаровую
- В проточку на рычаге
- Тяга не взаимодействует с рычагом
Вопрос 74
Узел клапана состоит из:
Варианты ответов
- Клапан
- Рычаг
- Сухарики
- Тарелочка
- Тяга
- Комплект пружин
- Все варианты верны
Вопрос 75
Причина разного строения клапанов ?
Варианты ответов
- Высокого механического воздействия
- Высокого износа клапана выпуска
- Уменьшение массы коробки клапанов
- Температурные нагрузки
Вопрос 76
последовательность установки деталей узла клапана : 1- клапан , 2-тарелочка , 3 -сухарики ,4- комплект пружин .
Варианты ответов
- 1,3,4,2
- 1,3,2,4
- 1,2,3,4
- 1,4,3,2
- 1,4,2,3
Вопрос 77
Каким образом достигается высотность двигателя аш-65ир
Варианты ответов
- С помощью карбюратора
- С помощью улучшенной конструкции мгр
- С помощью нагнетателя
- С помощью добавления присадок в бензин
Вопрос 78
Какого типа нагнетатель на аш-62 ир ?
Варианты ответов
- Центробежный
- Шестеренчатый
- Пунжерный
- Каловратный
Вопрос 79
Что за клапана изображены на изображении?
Варианты ответов
- Клапаны перепуска разных серий
- Клапаны впуска разных серий
- Клапаны выпуска разных серий
- Слева клапан выпуска
- Справа клапан впуска
- Слева клапан впуска
- Справа клапан перепуска
- Нет правильного ответа
Вопрос 80
Что это за клапан ?
Варианты ответов
- Клапан перепуска
- Клапан впуска
- Клапан выпуска
- Шток
- Это не клапан
- Подставка
Вопрос 81
Что находится под номером 7?
Варианты ответов
- Уплотнитель пластина
- Пластинчатый замок
- Шайба
- Контровочная пластина
Вопрос 82
Что указанно под номером 9?
Варианты ответов
- Шлицевая шайба
- Шлицевой замок
- Бронзовая втулка
- Корончатая-шлицевая шайба


